热泵热水机组在游泳池中的应用
- 椰子废弃物资源综合利用问题与对策
- 塔式起重机的使用与安全管理
- 无机保温材料在建筑外墙保温系统的应用
- 城市生态环境保护与绿色建筑材料
- 建筑材料的质量检测问题和防治措施
- 钢结构建筑的发展现状和应用前景
- 绿色建材与建筑节能
- 钢结构在民用建筑上应用价值、发展重点和难点
- 解决城市交通拥堵和停车难的途径:机械式停车
- 广州珠江新城西塔高空重型塔式起重机拆除技术
内容提示:简介 作者分析目前根据热泵原理制成的热泵热水机组,不仅仅可以用于一般生活热水供应,而且也可以巧用热泵回收低位热能(包括显热和潜热)的特点,用于室内游泳场馆中、与室内空调降温(或供热)和除湿结合,做到“一机三用”-达到空调、除湿、池水加热以及生活热水供应的目的。文章分析了室内游泳池场馆的热损失和用热要求以及计算方法。介绍了以热泵回收游泳池湿热空气热量的两种具体做法减湿-加热热泵机组和空调-加热热
简介: 作者分析目前根据热泵原理制成的热泵热水机组,不仅仅可以用于一般生活热水供应,而且也可以巧用热泵回收低位热能(包括显热和潜热)的特点,用于室内游泳场馆中、与室内空调降温(或供热)和除湿结合,做到“一机三用”-达到空调、除湿、池水加热以及生活热水供应的目的。文章分析了室内游泳池场馆的热损失和用热要求以及计算方法。介绍了以热泵回收游泳池湿热空气热量的两种具体做法:减湿-加热热泵机组和空调-加热热泵机组,并分析了热泵热水机组用于游泳池的实际工艺流程、用热量计算、设备选择及其节能、经济效果,为读者开拓了热泵应用的新领域。(参考《建筑中文网》)
关键字:热泵热水机组 游泳池
1.游泳池的热损失及用热要求
1.1 游泳池的热损失
游泳池有室外露天游泳池(场)以及室内温水游泳池(馆)两大类。从游泳池的使用性质分,有比赛池,训练池,跳水池,儿童戏水池等;从经营性质分,有公用游泳池,商业宾馆内游泳池,也有私人别墅住宅内的游泳池等。但无论何种游泳池,都有一个要求维持池水温度恒定的要求,池水的温度因使用性质不同而异。游泳池的热损失有下列几个方面:
1)游泳池池水因水面蒸发,水面传导,池底和池壁传导而不断损失热量。
2)因人们在游泳池内游泳,会损失一部分池水,必须不断补充,而补充水需加热,需要补充一部分热量;
3)此外,整个游泳池的设备和管道也在不断向周围环境排放热量。
以上这一些损失的热量,都需要不断补充,才能维持池水有一定的温度。这些热损失再加上游泳场馆淋浴等用热的负荷可以称之为经常性用热负荷。
另外,恒温池水也有一次性全部更换新的要求。为了清洗,消毒的要求,在一定时段内,要求将池水全部放空,重新输入温水。如果补充的水是冷水(水温在5-15℃),那末,加热整池水需要的用热量就是一次性冲击负荷。
1.2 游泳池池水温度
一般室内游泳池池水温度为24-29℃,室外的为22-30℃。如室内游泳馆有完善的空调采暖设施,可以取为25℃;如果气温低,可以取为27℃。热损失与池水温度高低有关,也与周围环境(例如空气)温度有关。一般室内环境温度比池水温度高1-2℃。国外资料表明:室内游泳池最佳环境参数为:
空气温度 26-30℃
池水温度 25-28℃
地面温度 30-32℃
风 速 0.05-0.1m/s
相对湿度 50-60%
1.3 室内游泳馆相对湿度
维持室内游泳馆内一定的相对湿度十分必要。当室外温度为-10℃,室内空气相对湿度为50-60%,设双层窗的传热系数为2.9W/m2时,玻璃窗户上仍会潮湿、结露;即使室外气温为-1℃,室内为28℃ 时,也会结露。因而游泳池场馆必须除湿。
1.4 游泳池的用热负荷计算
前者提到,对于游泳池用热的经常性负荷,有:
a.水面蒸发散热;
b.水面传导散热;
c.池底,池壁传导散热;
d.设备及管道散热;
e.补水加热量;
f.游泳场馆淋浴等用热;
由于蒸发散热,传导散热等计算十分复杂,而且必须有游泳池结构的详细尺寸,气象,土壤等资料,为了估算的方便,对于a,b,c,d四项,可以合并为一项,即:按游泳池水面面积m2计的平均热散失量。可以见表1
表1
| 环境温度℃ | 5 | 10 | 15 | 20 | 25 | 26 | 27 | 28 | 29 | 30 | |
| 露天 | KJ/h | 4522 | 4187 | 3852 | 3433 | 2931 | 2847 | 2721 | 2596 | 2470 | 2302 |
| 游泳池 | w | 1256 | 1163 | 1070 | 953 | 814 | 791 | 756 | 721 | 686 | 639 |
| 室内 | KJ/h | 2345 | 2177 | 2010 | 1842 | 1507 | 1465 | 1382 | 1340 | 1256 | 1172 |
| 游泳池 | w | 651 | 605 | 558 | 512 | 419 | 407 | 384 | 372 | 349 | 325 |
表中数值按下列条件计算:水温27℃,空气相对湿度50%,风速:室内 0.5m/s;室外 2 m/s
国外资料介绍,对于露天游泳池的热损失,也可以按下列数据估算;在水温为23℃,平均气温10-12℃时,
对流热损失 70―95W/㎡
辐射热损失 60-80 W/㎡(夜间)
辐射得热量 ≤180 W/㎡〔白天〕
蒸发热损失 350-700 W/㎡
补充水时的补热量 400-600 W/㎡
对于补水热损失,可以按补水量及补水温差进行计算而得。游泳池每天补水量占游泳池容积的百分数可见表2。
表2
| 游泳池类别 | 比赛池 | 训练池 | 跳水池 | 室内公共池 | 露天公共池 | 儿童池 | 幼儿池 | 水球池 | 游泳跳水合一池 |
| 补充水量(%) | 3-5 | 3-5 | 3-5 | 5-10 | 10-15 | 10-15 | 15 | 5 | 5 |
方案设计中建议:露天池取10%=B1;室内池取5%=B2。因补水需补热的小时功率可按下式计算
P=[(V×B×1000/24)×(t2-t1)/860] kW, (1-1)
式中:P-补水的补热功率,kW;
V-游泳池容积,m3;
B-补水量的百分数,%;
t1-补水初温,℃;
t2-池水温度,℃。
至于游泳馆所用的淋浴、洗涤等生活热水用量的计算及制热所需负荷,可按常规计算。
对于一次性冲击负荷,则按照换水量以及水温升来计算其总用热功率和小时用热功率(机器所需的制热功率)。总用热功率QZh
QZh=1.15×V×(t2-t1)×1000/860 kW, (1-2)
小时热功率Ph=QZh/T kW, (1-3)
式中:V- 游泳池的总容积,m3;
t2- 池水所需温度,℃;
t1- 冷水温度,℃;
T- 换水周期,h;
1.15-考虑在换水周期内的热损失附加值。
一般初次充水或换水的周期T为24-48h计。也就是说,要求在24-48h内完成整池的换水。至于间隔多长时间换一次水,应根据用户对于游泳池的使用要求和经营情况而定。由于池水是在不断循环过滤和消毒的,间隔时间相对比较长,可以是一个月,半年、甚至一年,对于桑拿浴性质的水池,有可能是一天换一次水。对于有几个游泳池的场馆,在计算负荷时,可以将换水时间错开。在选择主机时,可按一个最大容积的水池的一次性负荷来计算,也可以用换水周期的时间长短来调整。各种不同的游泳池的循环次数和周期可见表3。
表3
| 类别 | 循环次数 n(次/日) | 循环周期 T(小时) | 类别 | 循环次数 n(次/日) | 循环周期 T(小时) |
| 比赛、训练池 | 4-2.4 | 6-10 | 公用池 | 4-3 | 6-8 |
| 跳水、私人池 | 3-2 | 8-12 | 儿童池 | 6-4 | 4-6 |
| 跳水、游泳合一池 | 3-2.4 | 8-10 | 幼儿池 | 24-12 | 1-2 |
游泳池循环加热以及补水加热的一般做法可见图1。

以热泵技术为基础的一般热泵热水机组完全可以用于各种游泳池的加热和补热。利用游泳池室内空气热量(潜热+显热)的“空调-热水机组”、“除湿-热水机组”更可以达到“一机两用”、“一机三用”,在制热保证池水恒温的同时,达到改善游泳馆室内空间的空气环境、去湿降温的目的。下面介绍三个例子。
2.1 美国CRISPAIR公司 “E-Tech PHD”室内温水游泳池用超节能热水空调系统(见图2)

图2 室内温水游泳池用热水空调系统
该主机吸取温水游泳池室内的水蒸汽和热空气中的潜热和显热,通过风冷热泵,将热量转移到游泳池中来加热池水,使水温保持恒定;同时又将游泳池的室内空气去湿、降温,并补入一部分新风后,送入室内,保证室内空气品质和不结露。
其主机内部的流程及部件可见图3。该系统可以有效地降低2/3游泳池室内空气的降温费用;3/4池水的加热费用;3/4的室内空气除湿费用,整个系统的能效比COP=3。该主机对空气进行热管换热加热和再加热(调整露点);对室内空气进行双重除湿-热管的冷端除湿、热泵蒸发器中的除湿。排走一部分的回风,补入室内人员必须的一部分新风。新风量用露点控制器调节。

图3 热水空调热泵系统内部流程
2.2 法国私人室内游泳池用“热泵除湿-热水机组”
这种机组主要是为了除湿,同时将一部分热量转移到加热池水中。国外资料表明,私人游泳池的产湿量为:每平方米水面面积0.10-0.15kg/h.m2,再加上每人0.40-0.50kg/h。每平方米水面每年产生的水蒸气约为1t,每吨水蒸气相当热量约为700KW.h。为除湿所需的通风量约为25-40m3/m2.h。热泵除湿加热过程可以从h-d图上作图说明(见图4)。
传统除湿,室内空气状态点P(假定28℃、φ=50%)与新风点A(假定+5℃、φ=90%)混合,混合点M,再由M点加热到E点(46℃、φ=13%),加热过程所需热量为QC;热泵除湿,由于热泵吸取P状态下空气的热量,使空气降温降湿至K点(假定10℃、φ=80%),再用冷凝热将空气加热至E点(送风状态),空气的得热量为(hE-hK)×Vγ=Qhp。设热泵的能效比COP=3.8,则热泵实际耗电量仅为0.263Qhp。如Qhp>QC,则热泵的制热量除了加热空气外,还可以有多余的热量;来加热池水。

图4 除湿过程在h-d图上的表示
国外统计数据表明,一些完全靠电力使用热泵加热的私人室内游泳池每年大致的耗电量可见表4。
表4
| 游泳池用电情况 | 单层玻璃窗 | 双层玻璃窗 | 小玻璃窗 | ||||||
| 1 | 2 | 3 | 1 | 2 | 3 | 1 | 2 | 3 | |
| 快速式水加热器、。加热座椅*、壁板式供暖*、地板式供暖*,及洗澡间用热等的耗电量 (kW.hr/a.m2池面积) | 1000 | 1500 | 2200 | 600 | 900 | 1800 | 200 | 400 | 1200 |
| 小型热泵机组、池水循环泵、照明等耗电量 (kW.hr/a.m2池面积) | 800 | 900 | 900 | 800 | 900 | 900 | 800 | 900 | 900 |
| 室内游泳池总耗电量 (kW.hr/a.m2池面积) | 1800 | 2400 | 3100 | 1400 | 1800 | 2700 | 1000 | 1300 | 2100 |
注:1-单元住宅用室内游泳池;2-公寓用室内游泳池;3-饭店宾馆用室内游泳池。
*-这些数字对没有加热座椅、壁板式供暖、地板式供暖设备时同样有效。
减湿-加热用热泵机组的制冷剂循环及组成可见图5。该机组有两个单独的制冷剂循环-两台热泵所组成:一个是空气-空气式;一个是空气-水式。第一台热泵的压缩机部分承担游泳池室内空气的减湿,与此同时用空冷式冷凝器再加热减湿后的空气。如果单用一台热泵达不到预定的减湿量,则开动第二台热泵的压缩机完成其余的减湿量。但第二台热泵的冷凝器采用铜管制水冷式,将回收的热量去加热池水。控制进入的新风量为最小值,以节约能量,晚间不用新风,完全采用室内空气循环。当除湿量减少(意味着吸热减少、就空气的冷凝热减少)时,采用辅助电加热空气,以保证室内采暖需要。

图5 减湿-加热热泵机组
2.3 加拿大“DECTRON”公司的“DRY-O-TRON”牌的室内游泳池、按摩池、小型商用恒温恒湿和能源再生系统-为改善室内空气品质、保证没有凝结水的减湿-热水机组
通过把游泳池蒸发到空气中的水蒸气回收利用,一方面回收热量将池水加热,同时也可以给空气回热;另一方面,通过降低空气温度到露点,使水蒸气凝结成水,既干燥了空气,达到除湿的效果,又可以回收蒸发掉的水分,再回水池,减少游泳池的补充水,从而达到了恒温、恒湿、节能、节水、环保的效果。该系统的流程图可见图6。

图6 游泳池能量再生系统
3.1 工艺流程和控制
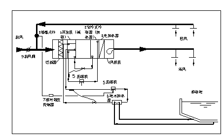
目前推荐的热泵热水机组用于游泳池供热系统的工艺流程可见图7。

图7 热泵热水机组用于游泳池的制热工艺流程图
该流程中,开式蓄热水箱A中的55℃以上的热水,用泵增压打入分水器,从分水器出来的一路去池水的再加热器,间接循环加热池水。设池水维持的水温27℃,抽出的池水由24℃加热到28℃,返回池内。而另一路作为补水加热的热源,通过混水器与自来水混合后,成为28℃的水补入平衡池中,平衡池的液面与游泳池的水面同一高度,一旦游泳池的液面下降,平衡池的水面也下降,通过浮球阀对28℃的水补入池中。第三路水即送到淋浴间作淋浴用,采用干管循环,未用完的热水循环回到蓄热水箱B中,由主机吸入再加热。
3.2 设计计算及步骤
3.2.1 已知条件:
1)游泳池容积: 300m3
2)淋浴等日用热水量和温度:6750升(55℃)
3)池水温度及游泳池的室内气温:池水温度27℃ ,室温28℃。
4)当地气温平均值:春秋季(3-5、9-11月) 23℃; 夏季(6-8月) 28℃;冬季(12-2月) 15.37℃。
5)极端最高气温 38.7℃ ; 极端最低气温 0.2℃
6)当地自来水温(平均值):冬季15℃、春秋季17.5℃、夏季20℃、最低水温10℃
3.2.2 热负荷计算
1)一次性冲击负荷(初次充水或换水)
应以冬季的工况计算,自来水温度取最低值:10℃;换水周期24-48小时,本案取48小时。则:P2h=1.15×V×(t2-t1)×1000/(860×48)=1.15×300×(28-10)×1000/860×48 =150.44kw
2)日经常负荷:
(1)弥补散热损失负荷:当池水水温为27℃,室温为28℃时,查表1,得每平方米的池水散热量为372W/m2;小时散热负荷Ph1=200×372/1000=74.4kW;日散热负荷为Qh1=74.4×24=1785.60kWh
(2)补水补热负荷:以每日补水量为5%的池容积计,冬季工况冷水温度为15℃时,小时补水补热负荷Ph2=[V×B×1000/24×(t2-t1)/860×0.95] =300×0.05×1000×(28-15)/(24×160×0.95)=9.95kW
日补水补热负荷Qh2=Ph2×24=9.95×24=238.68kwhr
(3)淋浴等用水量及日用热负荷Qh3:日用热水量6750升/日(55℃);设小时最大流量为1/3的日用热水量(每场次用水量), Wh=W/3=6750/3=2250升/小时。 日用热负荷Qh3=W×(55-15)/(860×0.05)=6750×40/817=330.48kwhr
该游泳池日使用热负荷为 ∑Qh=Qh1+ Qh2+ Qh3 =1785.6+238.68+330.48 =2354.76kW。
3.2.3 主机选型计算
1)满足冬季一次换水要求,初选主机及台数,然后校核工作时数是否在24-48小时之间。并且以冬季平均日气温及最低冷水水温来计算
(1)初选某公司300型热泵热水机组。该主机在气温为15.37℃时,其输出热功率为80.59kW,输入功率为25.07 kW。
(2)主机台数N=P2h/80.59=150.44/80.59=1.8647台
(3)初取2台
(4)主机工作小时数H=( P2h ×48)/(80.59×2)=(150.44×48)/(80.59×2)=44.8小时(符合48小时内的要求)
2)经常日用热负荷下,主机日工作小时核算
(1)以冬季工况计算: H1= ∑Qh/(80.59×2)=2354.76/(80.59×2)=14.61小时。
3)极端最低气温下,主机24小时全开时,所需辅助电加热量计算:
当地最低气温为0.2℃,热泵主机的输出功率为47.4 kW, 输入功率为19.58 kW。
主机24小时的总制热总量:47.4×2×24=2275.20 kW
极端最低气温下,日经常用热负荷也会因上水温度(自来水温)下降而增大,Qh1=1785.6 kW
Qh2=300×0.05×1000×(28-10)/860×0.95=330.48 kW
Qh3=W×(55-10)/860×0.95=6750×45/817=371.78 kW
总日经常负荷为:1785.6+330.48+371.78=2487.86 kW
欠缺电量为2487.86-2275.20=212.66度
所需辅助电加热的功率为212.66/24=8.86 kW,设计取10 kW。
3.2.4 蓄热水箱的台数及容积计算:
根据本流程要求,应采用2个水箱,1个水箱具有循环(中间)水箱的作用,且作为加热池水循环热水系统的缓冲罐。另一个具有蓄热水箱作用,满足淋浴等高峰用水的需要。另外,其容积应从满足两方面要求来考虑。
1)循环热水流量:池水小时散热量:74.4 kW×860=63980kcal/hr, 设加热水由55℃降低至50℃,则要求循环加热水量为:63980/(55-50)×0.05=13470l/hr=13.47m3/hr。
2)缓冲罐容积取为30分钟流量,则V=13.47*30/60=6.735 m3 。
3)淋浴用热的高峰用水量:以每批计,最大用水量为2250 l 。
4)所需水箱的有效容积:6.735+2.250=8.985 m3
设计取用6 m3水箱2个,共12 m3 。
根据上述的计算,本案的设备如下:
HAM300型热泉热水机组 2台
辅助电加热器10 kw 1台(放在水箱内)
水箱6 m3 2台
3.3 方案的经济性
如果能利用室内游泳池的湿热空气作为热泵热水机组的热源。由主机蒸发器吸热去湿后,再将主机出来的干冷空气直接打入游泳池空间或作为室内游泳池空调的补充新风,则可以大大减少机组用电量,并达到免费去湿、降湿的目的。主机选型时,可按气温为28℃计算。此时, 300型主机的输出功率为108.2kw,输入功率为27.98kw ,日用经常性热负荷为2446.52 kW。2台主机的工作小时为 H1=2446.52/108.2×2=11.31小时。以室外空气为热源和以室内湿空气为热源节能比较见下表5
表5
| 项 目 | 室外空气为热源 | 室内湿空气为热源 | ||
| 环 境 温 度 ℃ | 夏季 ℃ | 28 | 28 | |
| 春秋季 ℃ | 23 | 28 | ||
| 冬季 ℃ | 15.37 | 28 | ||
| 日经常性用热负荷kW | 夏季 | ∑Qh | 2221.65 | 2221.65 |
| 春秋季 | ∑Qh | 2288.2 | 2288.2 | |
| 冬季 | ∑Qh | 2354.76 | 2354.76 | |
| 主机制热 功率及电功 率kW | 夏 季 | 108.20/27.98 | 108.20/27.98 (气温28℃时) | |
| 春 秋 季 | 95.80/26.72 | |||
| 冬 季 | 80.59/25.07 | |||
| 两台主机 日工作小时 H | 夏 季 | 10.27 | 10.27 | |
| 春 秋 季 | 11.49 | 10.57 | ||
| 冬 季 | 14.61 | 10.88 | ||
| 耗电量 (度) | 夏 季 | 52873 | 52873 | |
| 春 秋 季 | 116767 | 108244 | ||
| 冬 季 | 65929 | 54796 | ||
| 全年总耗电量(度) | 235569 | 215913 | ||
| 全年节省电量(度) | 19656 | |||
| 全年节省电费(0.89元/度计) | 17493.84元 | |||
| 免费提供冷量 | 619147.80kwhr | |||
| 全年总制热量 | 835060.8 kwhr | |||
| 全年能效比 | 3.5449 | 3.8676 | ||
由上述计算可知,由于利用了游泳池室内的湿热空气热量,不仅节省了电能19656度电,而且可以提供制冷量610147.8 kW(相当于53246万千卡/年),以空调主机的cop=3.0计,节省空调用电量20638度电,热泵全年能效比提高了0.3227,COP约提高了9.1%。
参考文献(1)陈耀宗等. 建筑给水排水设计手册 .北京: 中国建筑工业出版社,1992
(2)耿惠彬译. 热泵(二)(联邦德国出版系列丛书).北京: 机械工业出版社,1984
来源: 《建筑中文网》.原文网址:http://www.pipcn.net/research/200612/8758.htm
也许您还喜欢阅读:
