暖通空调变流量水系统中的定压差技术
- 大学与建筑
- 从日本直岛的建设过程联想中国当代建筑发展
- 美国建设工程施工与管理学科概述
- 梁思成在新中国的人际境遇
- 哈尔滨近代建筑风格:结构柱和装饰柱
- 唐代帝王陵墓建筑的三个特点
- 宋金时期晋东南建筑文化特点
- 汉武帝与汉代艺术设计
- 雅安市雨城区上里古镇的建筑艺术与乡村景观
- 倭马亚建筑流派:阿拉伯文化内涵在建筑艺术上的体现
内容提示:简介 本文分析了为什么在暖通空调变流量水系统中必须使用定压差技术,揭示了定压差技术的应用原则,最后对暖通空调变流量水系统中分集水器、风机盘管、空调箱处的几种定压调节方案进行了分析比较。
简介: 本文分析了为什么在暖通空调变流量水系统中必须使用定压差技术,揭示了定压差技术的应用原则,最后对暖通空调变流量水系统中分集水器、风机盘管、空调箱处的几种定压调节方案进行了分析比较。
关键字:定压差技术 变流量系统 流量调节
随着人们生活品质要求、节能意识的不断提高以及空调系统的大型化,变流量水力系统在暖通空调工程中占据越来越重要的位置。变流量系统在运行过程中各分支环路的流量是随着外界环境负荷的变化而变化的,因此对系统的水力平衡和调节提出了很高的要求。目前为了解决暖通空调变流量水力系统的动态水力平衡和调节问题,定压差技术得到了广泛的应用,同时为什么以及如何使用定压差技术也成为暖通空调设计界的一个热点。(参考《建筑中文网》)
一、为什么在变流量系统中必须使用定压差技术:暖通空调系统的目的是保持目标区域适宜的温度。由于空调系统末端设备的负荷是随着季节以及昼夜转换的变化而变化的,因此各末端空调设备的流量也要求随之变化。
为保证空调系统的舒适节能性,即保证空调系统目标区域的适宜温度(过高或过低都会导致不舒适及不节能),最根本的途径就是选择最佳的方法来根据目标区域的温度来调节流量,同时避免在调节过程中的相互干扰。
1.流量调节的主要方式:

图1为变流量系统常用的调节方式,根据目标区域的设定温度与实际温度的比较、通过电动阀来调节流过末端设备的水流量。
电动阀调节水流量的方式有二种:
⑴.脉冲式调节:

采用开关型电动阀,通过控制开关时间比来调节流经末端设备的平均流量,如图2所示的风机盘管系统房间温度调节即为脉冲式调节,其平均流量为:Q平均= Q设计(t1 t2 t3 t4 t5)/t0;这种调节方法适用于小流量,调节精度较低的末端设备;
⑵.连续调节:

采用调节型电动阀,通过对流量的连续调节来满足末端设备负荷变化的要求.如图3所示的空调箱系统温度调节即为连续调节,其平均流量为:Q平均=∫t1t2Q(x)dx/(t2-t1)。这种调节方式适用于调节精度要求较高的系统。
2.避免流量调节相互干扰的方式:
实际上,变流量系统末端设备流量调节的相互干扰是不可避免的,我们所能做的是消弱和屏蔽这种干扰,在空调系统中,常用的消弱和屏蔽干扰的方式主要有以下二种:
⑴、PID参数方式:
PID是楼宇自控DDC及工控仪表调节计等控制仪表调节流量的主要计算方法(P-比例常数、I-积分时间常数、D-微分时间常数)。对于用调节阀来调节流量的空调系统来说,PID参数是由调节阀所在空调系统的整体状态决定的,不同的空调系统PID参数的取值不一样。由于调节阀可以根据不同的系统要求设定不同的积分时间常数I和微分时间常数D从而实现对系统的超调和预调,在消弱系统的惰性和惯性的影响从而提高调节精度的同时,当发生流量调节的相互干扰引起目标区域温度偏离时,也能实时地对系统进行调节以消弱这种相互干扰。
PID方式的流量干扰纠正过程如下(如图1):流量调节干扰—末端设备流量变化—制冷(加热)量变化—目标区域温度T偏离—目标区域温度T与设定温度比较—温控器输出信号变化—电动阀开度变化—流量干扰纠正,因此这种纠正是滞后式纠正。由于空调系统(特别是风系统)的热惰性非常大,调节过程的滞后时间较长,还没等到电动阀改变开度来消弱原来的流量干扰,新的流量干扰又已产生。因此,通过这种方式来消弱流量干扰的效果是有限的,特别是对于一些带多个电动调节阀的大型空调系统,这种流量调节的相互干扰造成系统很难达到平衡状态,即使达到平衡状态,也很容易由于受到干扰而失去平衡。
⑵、定压差技术:
如何采取更好的方法来避免流量调节的相互干扰呢?
根据流体力学的基本公式:
Q=Kv × (△P)0.5 (Q:电动阀流量; Kv:电动阀流量系数; △P:电动阀前后压差)
如图1所示,当电动阀接受温度控制信号改变开度时,公式中的Kv值发生变化,调节流量Q以满足目标区域温度控制的要求。那么如何避免流量调节的相互干扰呢?
很显然,只要保证公式中的△P值不变(即图1A、C二点间的压差不变)就可以了,这样电动阀的流量Q只受目标区域温度控制信号的影响,而不受别的因素,如由于其它末端设备流量调节而引起的系统压力波动(即图1A、B二点间的压力波动)的影响。
保证△P值不变的技术就是定压差技术。实际上,定压差技术是暖通空调变流量系统动态水力平衡的主要调节方式。实现了定压差技术,系统就实现了动态平衡,就不存在末端设备流量调节的相互干扰。
由于这种屏蔽干扰的实现过程是:流量调节干扰—系统压力波动—定压差技术—流量干扰纠正。因此这种干扰实际上还没有影响到电动阀就在管道中被屏蔽掉了,因此通过这种方式来消除流量调节之间的相互干扰很迅速,效果较好。
综上所述,在变流量系统中,选择合理的流量调节方式,同时采用定压差技术,可以避免系统不同部位流量调节的相互干扰,从而实现动态水力平衡。
实际上,在工程实践中,除了图1的定压方式外,还有压差旁通定压方式、调频泵定压方式以及对多台末端设备集中定压等,会在以后的篇幅中分别论述。
二、变流量系统中定压差技术的应用:对于一个实际的变流量系统,定压差技术的应用原则是:分系统定压、分级定压。
1、分系统定压:
分系统定压是指对于一个含有多个系统的大型变流量水力系统,在设计时为避免各水力分系统的相互影响,应分别采用定压差技术,对每个分系统进行定压,从而保证各个分系统各自独立的互不干扰的工作。

如图4所示,为带有二个独立分系统的变流量系统,在每个分系统分集水器处分别应用了定压差技术,从而保证这二个分系统各自独立互不干扰的工作。
2、分级定压:
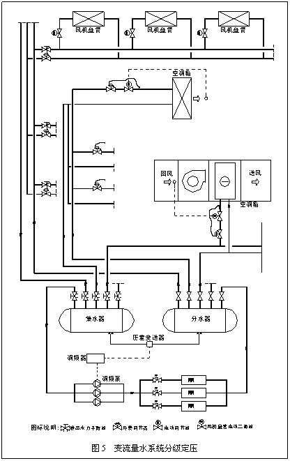
对于独立的变流量水力系统,应根据系统投资和精度要求合理的选择定压方案。通常应该按照从主机到末端的步骤逐级对系统进行定压,对于精度要求较高的系统,可以采用二级甚至多级定压的方式以保证系统各末端设备各自独立互不干扰的工作。

图5为变流量空调系统常用的定压调节方式。
该系统采用二级定压:
①、在机房主管路分、集水器处通过压差旁通系统一级定压,主管道通过调频泵调节主供回水的流量;
②、末端风机盘管处采用在每层水平分支管道回水管上安装压差调节阀来二级定压,通过各风机盘管支路上的电动二通阀开关式调节风机盘管的流量;
③、末端空调箱(空气处理机组等)在进口采用压差调节阀二级定压,采用电动调节阀调节进入设备的流量。
以上仅为变流量水系统三个主要位置常用的定压调节方式,下面就这几个位置各种定压调节方式进行分析。
3、分集水器一级定压调节的几种形式:
⑴、调频泵定压调节方式

图6为调频泵定压调节方式,通过调频器调节调频泵的转速以调节进入分集水器的流量从而保证分、集水器压差为设定压差,从而保证变流量系统的流量随外界环境负荷的变化而变化的要求。
调频泵定压调节方式由于调节了水泵转速,减少了系统运行过程中水泵的能量消耗,这种配置较其它的方式比较节省系统的运行费用,同时比较节能,但是由于它使用的调频器,对电网的冲击较大,造成一定的电磁污染,因此需要采用一定的电路隔离设备,因此初投资比较高。
⑵、压差旁通定压调节方式:

图7为压差旁通定压调节方式,通过主管道旁通的电动调节阀调节旁通水量从而调节进入分集水器的流量,保证分、集水器的压差为设定压差,
从而保证变流量系统的流量随外界环境负荷的变化而变化的要求。
压差旁通定压调节方式由于在系统运行过程中水泵的转速并没有降低,功率变化不大,因此在运行过程中水泵的功率消耗较大,运行费用较高,但是它也具有初投资较低且对外部环境没有污染的特点。
⑶、自力式调节阀定压调节方式:

图8为自力式调节阀定压调节方式,通过调节自力式调节阀的开度调节分集水器旁通管的旁通水流量,从而保证分集水器的压差为设定压差。
自力式定压调节方式和压差旁通定压调节方式一样,在运行过程中水泵的功率消耗较大,运行费用较高,同时定压精度也较差,但是它也具有初投资最低且对外部环境没有污染的特点。
原文网址:http://www.pipcn.net/research/200612/8732.htm
也许您还喜欢阅读:
