空调冷却水系统设计问题的探讨
- 低碳节能建筑设计的相关问题及解决方法
- 江苏建筑职业技术学院图书馆设计文化理念
- 四川雅安名山县涌泉村抗震小学的设计理念
- 四川汶川5.12大地震的启示
- 汶川大地震震中纪念馆的创作思考
- 洛阳洛南新区雅安新城结构设计
- 绿色居住建筑的节地设计
- 广州珠江新城海心沙地下空间建筑设计方案
- 黔东南地区郎德苗寨民居的热适应性
- 西气东输工程中长输管道站场建筑模块化设计与应用
内容提示:空调制冷的冷却水系统一般是开式系统,相对比较简单,因而,经常不被设计人员所重视。本文就冷却水系统的承压、水泵扬程的确定、多台冷却塔的并联、系统的启停顺序、节能控制等问题谈谈自己的观点,供大家参考。
摘要:空调制冷的冷却水系统一般是开式系统,相对比较简单,因而,经常不被设计人员所重视。本文就冷却水系统的承压、水泵扬程的确定、多台冷却塔的并联、系统的启停顺序、节能控制等问题谈谈自己的观点,供大家参考。
关键词:冷却水 承压 扬程 冷却塔并联 变频控制
一、冷却塔的位置要考虑系统设备承压要求:
冷却水系统形式主要有两种:水泵前置式和水泵后置式,如图1、2。确定时要考虑水系统的承压能力。水系统的承压能力最大的地方是水泵出口,如图中的A点,系统承压有以下三种情况:系统停止运行时,水泵出口压力为系统静水压力h=Z;系统瞬时启动,但动压尚未形成时,水泵出口压力为系统静水压力和水泵全压之和h=Z HP;正常运行时,水泵出口压力为该点静水压力与水泵静压之和h=Z HP-v2/2g。冷水机组冷凝器耐压,目前国产机组一般为981KPa。水泵壳体的耐压取决于轴封的形式,水泵吸入侧压力在981KPa以上时,要使用机械密封。(参考《建筑中文网》)

冷却塔如果设在高层建筑主楼屋面,产生的压力高于机组的承压能力时,冷却水泵宜设在冷水机组的冷凝器出口,以降低冷凝器工作压力。有人会提出疑问:水泵入口负压过大,会产生气蚀。事实上,
冷却塔与冷水机组之间的高差,远大于管路阻力和冷凝器阻力,并且水泵还有一个容许吸上真空高度。
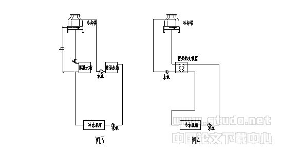
笔者的同学曾经设计一个工程,机房在地下,裙房屋顶为人员活动空间,业主要求在120米高的屋面安装冷却塔,系统最大承压要超过1.2MPa与水泵全压之和。这就造成产生的静压太高,冷凝器不能承受,同时对水泵轴封和软接头提出了更高要求。
解决方法一:选用能承受高静压的设备和管道配件,这将大大增加工程造价。

解决方法二:如图3,设两个冷却水箱、两套冷却水泵。一个高温冷却水箱、一个低温冷却水箱,一套冷却水泵从低温水箱抽水进入冷凝器后进入高温水箱,另一套冷却水泵从高温水箱抽水送入冷却塔,然后回流到低温水箱。但要注意:冷却塔处要采取一定的措施,避免停泵时水全部流入低温水箱。水箱要满足冷却塔到机房的充注水量,水箱的水位也不好控制;这样水泵的扬程太高(图中h高度的扬程浪费了),这不是一个经济的做法。
解决方法三:加板式热交换器隔绝高压,但冷却塔选用要有余量,如图4。
笔者认为,对于某些建设方的不合理的要求,设计人员不要迁就。此类工程最好把冷却塔放在放在裙楼上 。
二、冷却水泵扬程的确定冷却水系统水泵扬程计算应该是系统阻力(管道、管件、冷凝器阻力之和),冷却塔集水盘水位至冷却塔布水器的高差,冷却塔布水器所需压力组成,并附加5%-10%裕量。设计人员常犯的错误,是一见到开式系统就计算系统的高差。冷却塔虽然是开式系统,但是因为冷却塔自带集水盘,相当于水箱放在屋顶,这部分水静压和供水管上升所需静压相抵消,所以只需计入冷却塔底盘和布水管的高差就可以 。
某工程空调冷却水系统:2台水泵 2台冷却塔并联,水泵设计流量400t/h, 扬程40m。调试时遇到如下问题: 单台水泵运行时,若泵出口阀门开度>30%,水泵振动较剧烈,泵前、后压力表跳动,配电柜电流表跳动; 若泵出口阀门开度<25%,水泵基本可以稳定运行,电流表显示为90A。经计算,当电流为90A时,水泵流量假定为400t/h,效率按70%计,则扬程约17m,设计者大概把冷却塔和水泵的高差计入了扬程,所以水泵扬程大了一倍。幸好阀门开得小,否则水泵可能会烧电机。
再看另一种情况:在实际工程中,由于诸多原因,建筑屋面不允许放置冷却塔,而冷凝器又设于高处,形成如图5所示的系统。

这种系统当水泵停止运行时,管道内冷却水回到塔中而形成真空,产生虹吸而倒流,冷却塔集水盘处会溢水满地。设计时一般采取一定的措施,如在冷却水管的顶端安装一个真空破坏阀,如图6。或在顶部设通气管,如图7。《暖通空调》2003年第4期《冷却塔处于系统下部时的水力分析》一文提出:当系统高度太高时,在冷却塔进水处设电动阀,以防止系统停止运行时水流空,笔者认为不如图6、7方便、简单。
下面我们分析一下图7,首先,假设ab段阻力为hab,bc段阻力为hbc,水泵扬程为H,冷却塔所需出流水压为hlq。
第一种情况:h2=hbc hlq,水泵扬程仅需克服ab段阻力和ab之间的高差,即H=hab h1 h2,此时通气管的高度h3高度可为0,这是理想情况。
第二种情况:h2<hbc hlq,水泵扬程不仅需克服ab段阻力和ab之间的高差还要有余量来克服bc段部分阻力,扬程H=hab h1 h2 (hbc hlq -h2) = h1 hab hbc hlq 。很显然,当通气管的高度h3> hbc hlq-h2时,水才不会从通气管内流出来。
第三种情况: h2>hbc hlq,水泵扬程仅需克服ab段阻力和ab之间的高差扬程H=hab h1 h2,h3=0。但是,冷却塔出水中混入大量空气,水泵扬程部分被浪费了,增加了电能消耗,这不是一个经济的做法。综上所说,第一种情况是少见的,第二种情况是普遍的,第三种情况应尽量避免的。为了使系统正常经济的运行,系统高度不宜太高,设计时应进行详细计算,当出现第三种情况时,可以通过增加bc段阻力来避免。
三、多台冷却塔的并联问题规范要求选主机时要尽量做到大小搭配,以便适应负荷的变化,但这时冷凝器、水泵、冷却塔连接起来就很麻烦了。
在工程上,多台冷却塔并联运行时,配管方式一般有5种方式,见图8-12.


图9管线布置最复杂,占用空间大,但流量分配合理,运行可靠性高。图8、10、11管线布置简单,但是,经常出现溢流和补水现象,主要原因是:
1、一般在塔的进水管上安装了电动阀,而出水管上未装,不运行的塔进水阀关闭,但出水管连通。当单台运行时,用的那台冷却塔水盘中水位上升,引起溢流,而其他不运行的塔的水盘则不停的补水。
2、各塔水量分配不平衡,主要是管路布置问题,有的塔进水管道阻力小,出水管道阻力大;进水多出水少,造成溢流。有的塔则相反,不停的补水。
3、几台大小不同的冷却塔连在一起时,塔中水位不一样高,水盘低的塔必然溢流。
基于上述问题,设计时要注意平衡问题,包括水位平衡和水量平衡,通常对于合流进水方式,采取以下几种措施:
1、对于图8,每台冷却塔的进出水管上设电动阀,并与水泵和冷却塔风机连锁控制。
2、对于图8,10,11,各冷却塔(包括大小不同的塔)水位控制在同一高度,高差不应大于30mm。在各塔之间安装平衡管,并加大出水管的共用管段的管径。
3、对于图8,11,为平衡各冷水机组水量,可在各台冷水机组出水口设平衡阀。
图12管线布置简单,系统流量也易平衡,笔者常采用此方式。
四、冷却水系统的启停顺序《制冷空调自动控制》(张子慧、黄翔、张景春编)提出冷却水系统的启停顺序:风机-电动蝶阀-水泵。而某些产品样本中明确提出“冷却塔启动时一定要先开水泵后开风机,不允许在没有淋水的情况下使风机运转”。笔者认为:在过渡季的冷却水循环中,有的时间可以不用开风机。假如采用先开风机后开泵的顺序启动方式,就无法实现水泵运行而风机停止的工况。正确的冷却塔的启停顺序一般应该为:开冷却水泵-开冷却塔对应的电动蝶阀-确认淋水正常和水盘的回水正常无空气-视冷却水温的需要决定冷却塔的风机运行;停时程序相反。
五、选用冷却塔应有富余量笔者调查了许多工程,发现冷却塔与冷水机组的冷却水额定流量相等一一对应情况下,在特别炎热时,冷水机组出力降低甚至无法运行,或者,运行1台机组需开2台冷却塔。这说明国产冷却塔在标准工况、额定流量下,一般难以达到5℃温差并长期运行,所以在选冷却塔时建议按冷却水量的1.2倍来选择冷却塔。溴化锂冷水机组由于其制冷循环特点,要求更大的冷却水温差,这时,就不能选用标准型冷却塔,而要选用中温型,并根据生产厂家提供的全性能曲线图表来校核。
六、冷却水系统的变频与控制1、冷却水系统变频控制的必要性
大型中央空调系统,通常按最大负荷来设计,但是,系统大部分时间是在部分负荷下工作。空调冷却水系统一般是定流量系统,部分负荷下动力输送能耗不变,使制冷系统综合能效比大大下降。常规控制方式是对冷却塔出水温度进行调节。冷却水温度的调节,一般可采用冷却塔出水温度控制风机的启闭,或者在冷却塔进水管上安装两通电动调节阀,旁通部分水量,保证供制冷机的冷却水混合温度,同时又控制风机的启闭。
原文网址:http://www.pipcn.net/research/200607/8630.htm
也许您还喜欢阅读:
