带热水供应的节能型空调器运行特性的实验研究
- 低碳节能建筑设计的相关问题及解决方法
- 江苏建筑职业技术学院图书馆设计文化理念
- 四川雅安名山县涌泉村抗震小学的设计理念
- 四川汶川5.12大地震的启示
- 汶川大地震震中纪念馆的创作思考
- 洛阳洛南新区雅安新城结构设计
- 绿色居住建筑的节地设计
- 广州珠江新城海心沙地下空间建筑设计方案
- 黔东南地区郎德苗寨民居的热适应性
- 西气东输工程中长输管道站场建筑模块化设计与应用
内容提示:通过实验,研究了带热水供应的节能型空调器的运行特性。分析了影响节能型空调器运行特性的各种因素,并详尽地阐述了节能型空调器热水供应量、制冷量、机组耗功、系统的COP值与供水温度、蒸发压力以及环境温度之间的相互关系,实验结果表明该设备不但节能显著,而且还具有热水供应的功能。
江辉民 王洋 马最良 姚杨
摘要:通过实验,研究了带热水供应的节能型空调器的运行特性。分析了影响节能型空调器运行特性的各种因素,并详尽地阐述了节能型空调器热水供应量、制冷量、机组耗功、系统的COP值与供水温度、蒸发压力以及环境温度之间的相互关系,实验结果表明该设备不但节能显著,而且还具有热水供应的功能。(参考《建筑中文网》)
关键词:热水供应 空调器 运行特性 节能
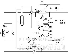
1 引言图1是笔者提出的一种带热水供应的节能型空调器的新流程[1],经实验研究证明新流程具有下列特点:

图1 带热水供应的节能型空调器的实验流程原理图
1-压缩机;2-蒸发器;3-冷凝器;4-节流机构;
5-容积式水加热器;6-四通换向阀;7-汽液分离器;
8-水泵;9、10、11、12、13、14、15-电磁阀;
16-安全阀;17-电加热器
(1)带热水供应的节能型空调器是将空调器与热水器合二为一的新设备,新设备具有空调器和热水器无需分别购置,成本较低,避免了设备的二次安装费用的优点;同时,相对于电热水器与燃气、油热水器,其安全性也提高了。
(2)带热水供应的节能型空调器是在保持原有空调器正常制冷功能的前提下,兼有热水供应的功能。该设备适用于既需要制冷又需热水供应的场所(如餐馆、食堂、理发店及人居环境等)。这种新型节能空调器将可同时满足这两种需要。
(3)带热水供应的节能型空调器具有显著的节能效果:一是回收了原本被白白排放的冷凝热量,作为热水供应的热源;二是由于风机的间歇运行,从而减少了风机运行时间,节约了部分电能,提高了系统的性能系数及综合能源利用系数。对于一个压缩机功率为2.83kW且带热水供应的家用户式中央空调系统来说,系统COP可提高5%~10%,在供45℃热水时,其综合能源利用系数可提高65%~85%[1]。
(4)由于回收了系统中部分有价值的冷凝热量,对于上述提及的具体设备而言,能够回收30%~40%的冷凝热量[1]。从而减少了原系统中的能源浪费,并且缓解了由于冷凝热的直接排放造成的环境热污染问题。
(5)带热水供应的节能型空调器设有自动控制系统,其系统运行安全可靠、操作管理简便。
本文是以实验方法作为研究方法,对带热水供应的节能型空调器的运行特性作进一步研究与分析,即研究节能型空调器热水供应量、机组的制冷量、机组的耗功、系统的COP值与供水温度、蒸发压力以及环境温度之间的相互关系。
2 实验设计2.1 实验样机的试制
实验样机是根据图1所示的原理来研制的。样机压缩机的额定输入功率为2.83kW;容
积式水加热器采用并联浸没式盘管,其净容积为130L,内置Φ12×1mm的紫铜盘管;室外空气/制冷剂热交换器采用翅片管簇,并配用功率为35W的轴流风机;室内水/制冷剂热交换器采用板式换热器;节流机构采用热力膨胀阀。同时,在蓄热水箱的外表面覆有厚度为50mm的保温玻璃丝棉。
2.2 实验测点布置
在压缩机的进出口,热力膨胀阀的进出口均设有压力传感元件;在压缩机的进出口,板式蒸发器冷冻水的进出口,容积式水加热器热水的进出口以及容积式水加热器内(均匀布置了13个)均布置了温度采集点(采用铜—鏮铜热电偶);系统的输入功率由实验室内的测试系统自动记录;在冷冻水的出口及容积式水加热器的出口均设有转子流量计测水量。各个测点的传感器与一个数据记录仪相连,系统运行时,记录仪将自动记录各个测点相应的数值。
2.3 实验设备简介
实验样机经装配完毕运行调试成功后,在山东金纪元电器有限责任公司科想工业园中的一个国家级的大焓差实验室中进行实验测试。该实验室是参考广州西河冷热设备公司所提供的焓差实验方案及中国家用电器研究所的焓差实验室资料,并根据国家标准(GB/T17758-1999)所需测试的项目和工况条件造建的。实验室的整体结构分为四部分:第一部分是室外环境室(6000×6000×4000mm(宽×长×高));第二部分是室内环境室(6000×8000×4000mm);第三部分是恶劣环境室;第四部分是控制室(6000×2500×3000mm)。由于本实验用不到恶劣工况实验室,故图2给出了该实验室(除恶劣工况室外)的平面布置图。蒸发器和节流机构放置在室内环境室,压缩机、风冷冷凝器及容积式水加热器放置在室外环境室,使用冷水机组、电加热器和电加湿器来对室内、室外侧温湿度进行控制,通过空气采样器来检测室内、室外环境的温湿度。
图2 样机实验平面布置图
1-室外机; 2-容积式水加热器;3-室内机;4-标准风机盘管;5-空气再调节机组;
6-冷水机组;7-加湿、加热器;8-补水装置;9-控制台;10-干湿球温度测量装置;
11-动力柜;12-稳压电源;13-电器柜;14-风量测量装置;15-取样器
3.1 带热水供应的节能型空调器热水供应量特性
图3给出了维持室内环境温度为25℃,并维持一定的蒸发压力下(本实验蒸发压力维持在0.397MPa),在不同的热水出水温度下,热水供应量随室外环境温度变化的关系曲线图。从图3中可以看出:

图3 热水供水量随室外环境温度变化的关系
(1)在一定的室外环境温度下,热水供水量随供水温度的降低而增加。在室外环境温度为28℃时,其热水供水温度从45℃降至35℃,供热水量约增加了44.9%;从55℃下降至45℃时,供水量约增加了132.9%。而在室外环境温度为32℃时,热水供水温度从45℃降至35℃,供热水量约增加了45.6%;从55℃下降至45℃时,供水量约增加了91.0%。在室
外环境温度为35℃时,热水供水温度从45℃降至35℃,供热水量约增加了45.9%;从55℃下降至45℃时,供水量约增加了84.3%。
(2)在一定的热水供应温度下,热水供应
量随室外环境温度的升高而增加。当室外环境温度从28℃升高到35℃,在热水供应温度为35℃时,热水供应量增加近23%;在热水供应温度为45℃时,约增加22.2%;在热水供应温度为55℃时,约增加了54%。这也表明,随着室外环境温度的升高,冷凝温度也将上升,而进水温度基本是不变的,从而使容积式水加热器在环境温度35℃时的传热温差比环境温度28℃时的传热温差大,故其回收的冷凝热量也较多,热水供应量也就增加了。


图4 热水供水量随蒸发压力变化的关系 图5 热水供水量随蒸发压力变化的关系
图4和图5分别给出了室外环境为28℃及35℃时,在不同的热水出水温度下,热水供应量随蒸发压力变化的关系曲线
从图中可以看出:
(1)无论热水温度、室外环境温度如何,其热水供应量随蒸发压力的升高(即制冷量的增加)而增加。在环境温度为28℃、热水温度为45℃时,蒸发压力从0.350MPa上升到0.400MPa,其热水供应量约增加15%;而在环境温度为35℃、热水温度为45℃时,蒸发压力从0.350MPa上升到0.400MPa,其热水供应量约增加12.5%;这主要是因为蒸发压力的升高必将伴随冷凝压力的上升,从而冷凝温度也升高,容积式水加热器内热水传热温差增大,故而回收的热量就越多。
(2)在一定的蒸发压力及一定的热水供应温度下,热水供应量随室外环境温度的升高而增加。在蒸发温度为0.400MPa、热水温度为45℃时,室外环境温度从28℃上升至35℃,其热水供应量约增加25%。
3.2 机组的制冷量与室外环境温度的变化关系
图6为维持室内环境温度为25℃,并维持一定的蒸发压力(本实验蒸发压力维持在0.397MPa)下,机组的制冷量随室外环境温度变化的关系曲线图。从图6中可以看出:

图6 机组的制冷量随室外环境温度变化的关系
(1)无论热水供水温度如何,系统的制冷量总是随着室外环境温度的升高而减小的。这主要是因为在保证一定的蒸发压力前提下,随着室外环境温度的升高,系统的冷凝压力随之升高,从而使其制冷量下降。当供水温度为45℃时,室外环境温度从28℃上升至35℃,机组的制冷量下降了约6%。
(2)在一定的室外环境温度下,机组的制冷量随供水温度的升高而降低。这是因为供水温度越高,必然容积式水加热器内热水温度就越高,从而使得系统的冷凝压力有所提升(但上升幅度不是很大),机组的制冷量也要减少。当室外环境温度为28℃时,供水温度从45℃上升至55℃,制冷量下降约2.5%;当室外环境温度为35℃时,供水温度从45℃上升至55℃,制冷量下降约2%。
3.3 机组的耗功与室外环境温度的变化关系

图7 机组的耗功随室外环境温度变化的关系
原文网址:http://www.pipcn.net/research/200606/8562.htm
也许您还喜欢阅读:
